
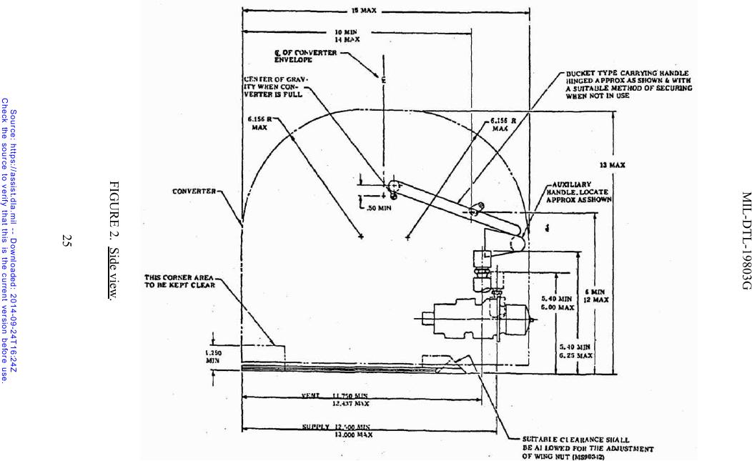
NOTES:
1. 1 1/2 inch min. radius from center line of supply and vent ports shall be provided for glove clearance for mating and
disconnecting couplings. Radius is not restricted to maximum envelope of converter.
2. All components shall be within the maximum specified envelope.
3. Unless otherwise specified, dimensions in inches.
For Parts Inquires submit RFQ to Parts Hangar, Inc.
© Copyright 2015 Integrated Publishing, Inc.
A Service Disabled Veteran Owned Small Business